发布时间:2018-01-02 17:18 信息来源:黄溪口镇人民政府
黄溪口自来水厂、污水处理厂 PPP 项目已经由辰溪县人民政府批准采用政府和社会资本合作模式(PPP模式)运作,本项目的物有所值评价和财政承受能力论证已经辰溪县财政局批复,本项目的实施方案已经辰溪县人民政府批复通过。黄溪口镇人民政府作为本项目实施机构,现邀请具备资质的供应商前来参与,就潜在社会资本进行资格预审。资格预审公告如下:
一、项目名称:黄溪口自来水厂、污水处理厂 PPP 项目
二、项目预算:总投资为7972.0 万元
三、实施机构:黄溪口镇人民政府
四、项目编号:政府采购编号:辰财采计2018003
委托代理编号:TPPCZ(2018)002
五、采购方式、评标方法:公开招标的综合评分法
六、采购需求:
1、项目概况
本项目总投资为 7972.00万元,拟采用总承包模式,负责本项目的投资、建设、运营、管理、维护服务并到期移交。
新建的黄溪口自来水厂(规模 6000 m⊃;/d)、黄溪口污水处理厂(规模5000m⊃;/d),自来水厂出厂水质 100%达标,污水厂使污水经过处理达标排放,避免对周围水体造成污染。
注:本项目建设内容依据经政府立项的可行性研究报告,最终以政府审查的施工设计图纸为准。
2、运作方式
本项目建设周期为1年,运营期为29年;在29年的运营期内项目公司具体工作内容是负责黄溪口镇自来水厂以及污水处理厂项目 的日常管理与运营维护。由项目公司对本项目进行投资、建设、运营、管理、维护服务并到期移交至政府制定相关机构。

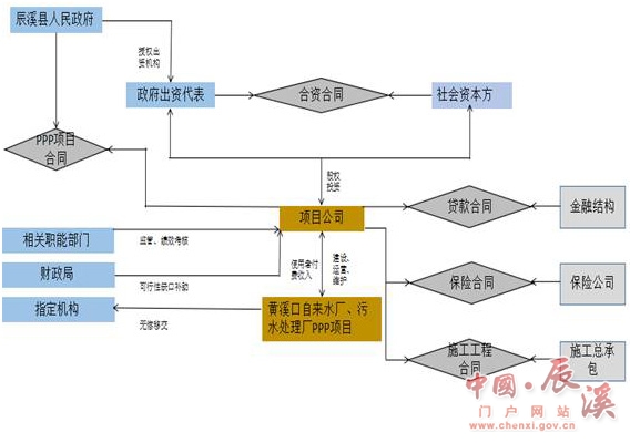
项目运作结构图说明如下:
(1)辰溪县人民政府授权黄溪口镇人民政府作为项目实施机构, 负责项目组织实施和各项具体工作的安排,通过法定程序选择符合条 件的社会投资人,组建项目公司;
(2)辰溪县人民政府授权政府方出资代表与社会资本按照 1%: 99%的股权比例签署合资合同和章程,设立有限责任公司;
(3)辰溪县人民政府与项目公司签订 PPP 项目合同,授予项目 公司特许经营权,项目公司负责本项目的投资、建设、运营、管理、维护服务;
(4)项目合同期(特许经营期)内,项目公司拥有项目资产的使用权和收益权。 项目合同期结束后,项目公司将相关资产无偿移交给政府或政府指定机构。
七、社会资本应具备的资格条件:
参与资格预审的申请人应符合《中华人民共和国政府采购法》第二十二条规定的条件,并应同时具备下述条件:
1、具备较雄厚的资金实力;资产负债率60%以下(以经审计的2016年度财务报表为准),有违法民间融资情况的不得参与本项目投标;
2、资质要求:投标人具有独立的企业法人资格、营业执照处于有效期;具备环保专项承包三级及以上资质;具备污水处理二级(乙级)及以上运营资质。
3、业绩要求:具有良好的运营业绩,最近5年在国内,投标人至少独立运营(自来水厂或污水厂类)PPP(含BOT模式)项目1个。
4、财务要求:具有良好的财务状况、银行资信良好;具有与本项目相适应的投融资、偿债能力。
5、信誉要求:投标人守法经营,无商业欺诈行为;没有被责令停业、投资资格被取消、财产被冻结接管破产等状态。
6、公告期间在公司所在地或项目所在地开具的投标人及法人代表无行贿犯罪记录证明;
7、投标人在“信用中国”(www.creditchina.gov.cn)、中国政府采购网(www.ccgp.gov.cn)网站查询相关主体的信用记录无任何不良记录,并提交截图证明;
8、其他由法律法规要求的限制条件;本项目不接受联合体投标。
八、报名及资格预审文件的购买:
凡有意参加投标者,请于2018年1月2日起至2018年1月9日止,每天上午9:00-12:00,下午15:00-17:00(北京时间,节假日休息),到怀化市锦溪北路77号三楼(湖南省天平项目管理有限公司),由申请单位法定代表人或授权委托人携带本人身份证和下列资料:①法人代表委托书及身份证,②《工商营业执照》副本;③无行贿犯罪记录证明;④资格条件要求的其他资料;以上证件验原件,留存加盖公章复印件一套。于规定的时间、地点购买资格预审文件;资格预审文件售价400元/份,以我公司发出的纸质资格预审文件为准。
九、资格预审文件递交截止时间、地点:2018年1月24日上午10:30(北京时间),递交地点:怀化市公共资源服务交易中心,逾期送达或者未送达指定地点的资格预审文件不予受理。
十、资格预审评审办法:
本次资格预审采用有限数量制。未通过资格预审或未参加资格预审的社会资本方均不得参加本项目的评审。详见资格预审文件。
十一、公告媒介
湖南省政府采购网:http://www.ccgp-hunan.gov.cn
十二、监督部门
辰溪县财政局。
十三、联系方法:
采购人:黄溪口镇人民政府 地址:辰溪县黄溪口镇
联系人:邬先生 电话:13789261358
采购代理机构:湖南省天平项目管理有限公司 联系人:申女士
电话:0745-2722058 15096286399